有限空間作業有毒有害氣體檢測須知
在進行有限空間作業前,首先要確保作業人員的安全與防護,有限空間內的氧氣含量是否能達到操作人員進入的標準,其次有限空間內是否存在有毒有害氣體超標的現象,若空氣中氧... 繼續閱讀 »
數字單總線溫度測量芯片MY18E20可Pin-Pin替換美信DS18B20用于溫度監控,功耗更低且測溫速度更快
工采網代理的國產品牌MYSENTECH推出的數字溫度傳感測量芯片 - MY18E20基于CMOS半導體PN節溫度與帶隙電壓的特性關系,經過小信號放大,模數轉換,... 繼續閱讀 »
高精度數字電容傳感芯片MDC04的產品參數介紹
工采網代理的國產品牌MYSENTECH推出的高精度數字電容傳感芯片 - MDC04是高集成度的數字模擬混合信號傳感集成電路,芯片直接與被測物附近的差分電容極板相... 繼續閱讀 »
步進馬達驅動芯片MS4982 16微細分步進電機驅動器
工采網代理的國產品牌Ruimeng?TECHNOLOGY推出的步進馬達驅動芯片 - MS4982是一款雙極微步進電機驅動芯片,內置有4bitDAC,可以實現全步... 繼續閱讀 »
步進馬大橋驅動芯片MS35775低噪聲256細分微步進電機驅動
工采網代理的國產品牌Ruimeng?TECHNOLOGY推出的步進馬達驅動芯片 - MS35775是一款高精度低噪聲的兩相步進電機驅動芯片。芯片集成了快速模式與... 繼續閱讀 »
無刷直流馬達驅動芯片MS8313三個半H橋驅動器集成電路
工采網代理的國產品牌Ruimeng?TECHNOLOGY推出的無刷直流馬達驅動芯片 - MS8313提供三個可獨立控制的半H橋驅動器。可用于驅動螺線管或者其他負... 繼續閱讀 »
壓力傳感器和溫濕度傳感器用于工廠自動化控制系統中
目前,許多企業面臨著高能耗、高成本、低勞動生產率和資源利用率低的問題,迫切需要在生產控制、優化、調度、計劃、生產等方面進行優化,需要應用工業自動化技術來優化生產... 繼續閱讀 »
液位傳感器在消防水箱水位自動補給液位上下限控制報警中的應用
在工業生產及日常生活等供水系統中,有很多場合需要對液位(或水位、油位)進行監控,準確指示液位,并自動控制補充液位介質如:水池、水塔的水位,油箱的油位等。下面工采... 繼續閱讀 »
數字高精度溫度傳感芯片MTS01 ±0.1℃精度、16bitADC、超低功耗、1-wire & I2C 接口
數字高精度溫度傳感芯片 - MTS01、MTS01Z、MTS01W 是工采網代理的國產品牌MYSENTECH推出的高精度數字模擬混合信號溫度傳感芯片。MTS01... 繼續閱讀 »
數字高精度溫度傳感芯片M117 ±0.1℃精度、16bitADC、超低功耗、I2C 接口
數字高精度溫度傳感芯片 - M117、M117Z、M117W 是工采網代理的國產品牌MYSENTECH推出的高精度數字模擬混合信號溫度傳感芯片。M117 為體溫... 繼續閱讀 »
低噪聲運算放大器MS8312為例介紹低噪聲運放測試方法與設計應用
音頻與部分AC領域為了使輸出信號更穩定平滑,會選用低噪聲的運算放大器來對輸入信號進行放大。而工采網代理的國產品牌Ruimeng?TECHNOLOGY推出的低噪聲... 繼續閱讀 »
具有堵轉保護功能的三相無刷電機驅動芯片MS8828,驅動峰值電流可達1.5A
近期有一些應用將有刷直流電機逐漸替換無刷電機,雖然無刷電機相對于有刷電機有體積小、重量輕、轉速高、效率高、壽命長等優點,但是無刷電機的驅動比有刷電機要復雜。近年... 繼續閱讀 »
可用于口腔異味檢測的傳感器
相信絕大多數人都曾經被口腔異味的問題困擾過,那么口腔異味都有什么表現呢? 口腔異味指的是呼氣中含有令人不愉快氣味的一種癥狀,具體表現為呼吸時有明顯氣味,刷牙、漱... 繼續閱讀 »
米漿水流量監測中的液體流量傳感器有何作用?
自進入農耕時代以來,勤勞智慧的中國人就開始琢磨如何用尚有結余的稻谷做出更多的好吃的來,于是就有了米酒、米餅、米糕等食物。下面工采網小編和大家說說米漿以及流量計在... 繼續閱讀 »
甲醛傳感器應用于新房裝修后甲醛濃度檢測
近年來,甲醛中毒事件層出不窮,使得人們越來越關注室內空氣質量。那么,我們如何判斷我們生活的環境是否安全呢?是否存在甲醛超標的現象?這就要求我們對室內空氣質量進行... 繼續閱讀 »
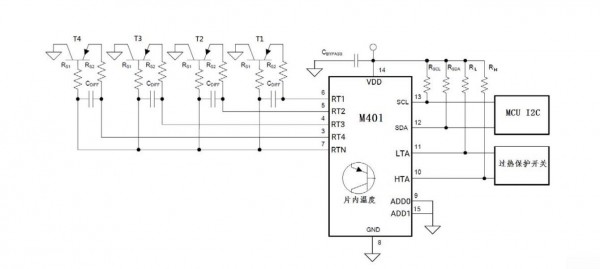
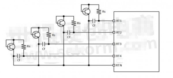
遠端測溫芯片M401替換TMP423,支持多芯片組網,遠端測溫點超過5路
工業和電表行業需要使用遠端測溫芯片,原理為外接三極管利用PN節溫度和帶隙電壓的比例關系測溫,設計靈活滿足分布式測溫需求。 一、行業內之前使用TI?TMP423較... 繼續閱讀 »
數字溫度傳感芯片MTS01B ±0.5℃精度、16bitADC、超低功耗、1-wire & I2C 接口
數字溫度傳感芯片 - MTS01B是工采網代理的國產品牌MYSENTECH推出的高精度數字模擬混合信號溫度傳感芯片,高測溫精度為0°C 到+50°C 范圍±0.... 繼續閱讀 »
MS8312為例詳解運算放大器常見參數
運算放大器簡稱運放,是電子工程師經常遇到的器件,電路中用來對模擬信號進行適當的調理以便后繼單元處理。準確理解運放的常見參數和正確選用合適的運放是對硬件工程師基本... 繼續閱讀 »
MS41949低壓步進電機驅動芯片的使用方法與使用性能
近部分大型安防企業的會議攝像機以及智能攝像機的云臺的X、Y軸驅動或Focus、Zoom、P-iris的驅動都使用了工采網代理的國產品牌Ruimeng?TECHN... 繼續閱讀 »
奧地利E+E 溫濕度變送器用于電氣設備環境溫濕度檢測
電在我們的生活和生產中起著重要的作用,成為我們生產和生活中的重要能源。電氣設備是電廠正常運行和輸電的關鍵因素,是電力系統中發電機、變壓器、電力線和其他設備的總稱... 繼續閱讀 »
國產接口芯片兼容替換TI MM1192,用于通信設備協議
工采網代理的HBUS芯片 - MS1192是適用于HBS總線規范(日本電子工業協會)的適配器芯片,具備發送接收數據的功能。在發送接收單元中采用AMI編碼方式,可... 繼續閱讀 »
PPM氧傳感器在天然氣含氧量監測中的應用解決方案
天然氣是一種可燃氣體物質,與空氣混合時天然氣中的烷烴與空氣中的氧發生反應,當天然氣達到一濃度范圍時,在點火源的作用下會發生爆炸,這個天然氣爆炸范圍叫天然氣的爆炸... 繼續閱讀 »
自帶堵轉電流檢測的直流電機驅動芯片MS31011D,提供800mA驅動電流、1A峰值電流
隨著自動化、智能化程度的提高,電機的應用也越來越普及。Ruimeng?TECHNOLOGY作為一家專業的芯片設計公司,這些年推出了很多款高性能的無刷直流馬達驅動... 繼續閱讀 »
電源電壓2.0~5.5V的直流電機驅動芯片MS31011,能提供高達0.8A的輸出電流
工采網代理的國產品牌Ruimeng?TECHNOLOGY推出的直流馬達驅動芯片 - MS31011是一款低壓5V直流電機驅動芯片,為攝像機、消費類產品、玩具和其... 繼續閱讀 »
數字溫度傳感芯片M117B ±0.5℃精度、16bitADC、超低功耗、I2C 接口
數字溫度傳感芯片 - M117B是工采網代理的國產品牌MYSENTECH推出的數字模擬混合信號溫度傳感芯片,高測溫精度為0°C 到+50°C 范圍±0.5℃,用... 繼續閱讀 »
數字溫度傳感芯片M601B M1601B M1820B ±0.5°C精度、16bitADC、超低功耗、1-wire接口
數字溫度傳感芯片 - M601B、M1601B、M1820B系列是工采網代理的國產品牌MYSENTECH推出的數字模擬混合信號溫度傳感芯片,高測溫精度為 0°C... 繼續閱讀 »
有限空間作業氧氣濃度和CO2濃度檢測的重要性
據“廣東應急管理”微信官方賬號5月4日消息,2021年5月1日下午4時,位于汕尾市的新力半導體有限公司在O水箱清洗過程中,發生了一次有限空間窒息事故,導致在水箱... 繼續閱讀 »
人體探測器—可穿戴設備的省電開關
可穿戴醫療設備可定義為能夠自主監控或支持特定醫療功能的無創式系統。可穿戴一詞說明該設備要么是直接佩戴在人體上的設備,要么是一件衣服,并且具有適當的設計,支持其用... 繼續閱讀 »
超聲波傳感器用于解決輪椅測距避障問題
隨著人口老齡化的到來,為了給老年人和殘障人士提供性能優越的代步工具,幫助他們提高行動自由度及重新融入社會,智能輪椅將迎來巨大的使用空間。 智能輪椅用于協助老年人... 繼續閱讀 »
國產高精度運算放大器替換ADI的AD8551、AD8552、AD8628、OP07等型號
MS8551/MS8552輸入輸出軌到軌的高精度運算放大器,有極低的輸入失調電壓和偏置電流,適用于單電源2.5V到5.5V的電壓范圍內工作。軌到軌的輸入和輸出擺... 繼續閱讀 »
MS5351M時鐘發生器的配置流程、提升使用性能的方法介紹
工采網代理的國產品牌Ruimeng?TECHNOLOGY推出的時鐘發生芯片 - MS5351M是一款3通道、I2C通信的時鐘發生器,可以產生從2.5K至200M... 繼續閱讀 »
高速、高輸出電流的電壓反饋放大器MS8241/MS8241M,工作電壓為±5V
工采網代理的高速運算放大器 - MS8241和MS8241M是國產品牌Ruimeng?TECHNOLOGY推出的高速的電壓反饋放大器,具有電流反饋放大器的高速轉... 繼續閱讀 »
國產多點測溫溫度傳感芯片M401設計指南,含外圍器件選擇、軟件設計、溫度誤差
溫度傳感芯片 - M401作為工采網代理的國產品牌MYSENTECH推出的一款量程多路數字溫度傳感芯片,其測量溫度范圍-55~220oС,遠程可檢測4路,本地檢... 繼續閱讀 »
M601 M1601 M1820 ±0.1°C精度、16bitADC、超低功耗、1-wire接口 數字高精度溫度傳感芯片
數字高精度溫度傳感芯片 - M601、M1601、M1820系列是工采網代理的國產品牌MYSENTECH推出的高精度數字模擬混合信號溫度傳感芯片。M601為體溫... 繼續閱讀 »
壓力傳感器MS5837在戶外運動手表中的應用
很多人都說戶外運動的時候一定要佩戴運動手表,這對不了解的人來說,肯定無法理解,因為現在人們基本都是用手機來查詢相關信息,而手表似乎只是一個裝飾物而已,并沒有多大... 繼續閱讀 »
臭氧傳感器在生物制藥潔凈車間中的應用
在藥品生產中,GMP條例對藥品生產 (特別是無菌產品 )有著極其嚴格的要求。為此,藥品生產車間需要通過臭氧消毒來保證藥品生產環境。臭氧消毒與各種傳統消毒方法相比... 繼續閱讀 »
熱流傳感器用于道路結冰熱流變化監測
到2011年底,中國高速公路里程達到7.3萬公里,位居世界第二。由于我國高速公路發展歷史較短,公路交通氣象領域的研究很少。隨著高速公路的快速發展,冰雪天氣道路結... 繼續閱讀 »
MS1100自校準模數轉換器,具有高達16位的轉換精度,差分輸入范圍達到±2.048V
工采網代理的高精度模數轉換芯片 - MS1100是一款高精度,持續轉換的自校準模數轉換器,高達16 位的轉換精度。內部集成的2.048V 基準源使差分輸入范圍達... 繼續閱讀 »
多輸入內置基準模數轉換器MS1112,有2組差分輸入或 3 組單端輸入通道,高達16bits的轉換精度
工采網代理的高精度模數轉換芯片 - MS1112是一款高精度,持續轉換的自校準模數轉換器,有2組差分輸入或 3 組單端輸入通道,高達 16bits 的轉換精度。... 繼續閱讀 »
高精度數字模擬混合信號溫度傳感器芯片M601、M1601、MTS01,測溫精度0.1°C
數字高精度溫度傳感芯片 - M601、M1601、MTS01是工采網代理的國產品牌MYSENTECH推出的三款高精度數字模擬混合信號溫度傳感器芯片,測溫精度0.... 繼續閱讀 »
新型16bit分辨率、0.1℃高精度數字測溫芯片M601,測溫只需10.5ms
新型冠狀病毒卻持續肆虐中,大家都在緊張關注著疫情的發展態勢、盼著早日控制住病毒的傳播。這種新型冠狀病毒感染的肺炎的主要臨床表現為發熱、乏力,呼吸道癥狀以干咳為主... 繼續閱讀 »
PM2.5傳感器技術對環境空氣中的PM2.5、PM10顆粒物進行準確、穩定且連續的監測 助力全球環境健康及安全
環境空氣質量因全球高速發展對工業職業安全及生活所帶來的健康影響需要人們對環境的監測則顯得更為重要。在人們對環境健康越來越趨于重視的階段,醫院、大學、相關監管部門... 繼續閱讀 »
CO2傳感器用于微生物降解實驗中CO2濃度檢測
生物降解是微生物對物質,尤其是環境污染物的分解。本質上和傳統的分解是一樣的,只是有了新的特點(如代謝、降解等)。)認為分解不具有,也可以說是分解作用的延伸和延伸... 繼續閱讀 »
16-bits 四輸入內置基準模數轉換器MS5175,電源范圍為 2.7V 到 5.5V
工采網代理的高精度模數轉換芯片 - MS5175是一款高精度,可連續轉換的模數轉換器,4 組單端輸入通道,高達16bits 的轉換精度。內部集成的 2.048V... 繼續閱讀 »
16位Σ-Δ模數轉換電路MS7705/MS7706,待機模式下的功耗典型值為 20μW
工采網代理的高精度模數轉換芯片 - MS7705/MS7706是一款用于低頻測量的模數轉換器。它采用了Σ-Δ轉換技術實現了輸出結果為 16 位的無失碼。工作電壓... 繼續閱讀 »
高精度模數轉換器MS1242/MS1243,可以達到24bit無失碼轉換,且其有效精度可達21bit
工采網代理的高精度模數轉換芯片 - MS1242/MS1243是一款高精度、寬動態范圍、Σ-Δ模數轉換芯片,其工作電壓為2.7V至5.25V,可以達到24bit... 繼續閱讀 »
光纖溫度傳感器在核環境中的應用
近年來,傳感器朝著精確、靈敏、適應性強、小巧和智能化的方向發展。在這一過程中,光纖傳感器這一新興產業倍受關注。光纖傳感器是伴隨著光通信技術的發展而逐步形成的,它... 繼續閱讀 »
可燃氣體傳感器在制藥廠中的應用
某制藥廠生產車間容易產生可燃氣體,當可燃氣體在空氣中遇到明火,就容易發生爆燃的事故,從而給制藥廠車間的安全生產造成巨大的安全隱患,影響工作效率。因此很多制藥廠根... 繼續閱讀 »
淺析穿戴心率光發射芯片在穿戴設備中的應用
隨著生活節奏的加快,工作壓力的加大,越來越多的人開始注重健身,如此一來,可穿戴健身追蹤設備就變得很流行。如果仔細觀察,會發現身邊已經有很多朋友開始使用這類設備,... 繼續閱讀 »
高精度可編程數字單總線溫度測量芯片MY18E20,分辨率0.015°C
數字溫度傳感芯片 - MY18E20是工采網代理的國產品牌MYSENTECH推出的一款高精度可編程的數字單總線溫度測量芯片。其測溫范圍為-55°C到+125°C... 繼續閱讀 »





















































